Ngày nay, nhu cầu nước cho sản xuất và sinh hoạt tăng mạnh cùng với biến đổi khí hậu ngày càng rõ rệt và khó lường đã gây sức ép thiếu nước rất lớn cho sản xuất nông nghiệp. Trước bối cảnh đó, các nhà nghiên cứu ở trường Đại học Khoa học Tự nhiên, Đại học Quốc gia (ĐHQG) Hà Nội đã đề xuất hệ thống tưới nước tự động nhằm tiết kiệm nguồn nước tưới và phân bón mà vẫn tăng năng suất cây trồng.
Nước giúp cây trồng sinh trưởng, thực hiện các quá trình quang hợp, trao đổi chất, đóng vai trò quan trọng không thể thay thế với sự phát triển của cây trồng, tuy nhiên vấn đề đặt ra là lượng nước tưới cho cây bao nhiêu là vừa đủ?
Các hệ thống cung cấp nước cho cây trồng hiện nay khá đa dạng tùy thuộc vào từng mô hình và từng loại cây. Chẳng hạn, những thửa ruộng trồng lúa thường được áp dụng hệ thống kênh mương và bờ ruộng để điều tiết nước mặt ruộng. Phương pháp này đáp ứng được nhu cầu tưới cho diện tích canh tác lớn, giảm được nhiều chi phí cho hạ tầng cơ sở, nhưng nhìn chung chỉ thích hợp với quy mô lớn và các loại cây bán cạn hoặc ngập nước, và thực tế đang gặp rất nhiều khó khăn khi tốn kém một lượng nước rất lớn do thất thoát trên đường dẫn cũng như do bốc hơi nước.

Cách thức cung cấp nước cho cây trồng hiện nay khá đa dạng tùy thuộc vào từng mô hình và từng loại cây. Ảnh: Q.Nhiên
Đối với những thảm thực vật hoặc vườn hoa cây cảnh, người chăm sóc thường sử dụng phương pháp tưới phun mưa. Đây là phương pháp tưới hiện đại có tác dụng tạo độ ẩm và làm mát cây, lượng nước tưới được phân bố khá đồng đều, kích thích sinh trưởng và có thể tiết kiệm khoảng 30-35% so với phương pháp tưới nước vào rãnh. Tuy nhiên, kinh phí đầu tư cho phương pháp này khá cao, nước dễ bị bốc hơi trong quá trình phun, mặt đất được làm ẩm làm cho cỏ dại dễ phát triển và đất sẽ bị nén chặt. Nước đọng lại trên lá có thể gây cản trở quá trình quang hợp, trao đổi chất, với các loại cây lá, tưới phun rất dễ làm bụi bám vào gây khó khăn khi sử dụng. Đặc biệt trong những ngày nắng, nước đọng trên lá sẽ làm lá cây bị héo. Ngoài ra, chất lượng tưới phun mưa còn phụ thuộc vào yếu tố thời tiết như vận tốc hay hướng gió.
Xuất phát từ nhu cầu thực tế trên, nhiều hệ thống tưới nước thông minh đã được nghiên cứu và ứng dụng. Tuy nhiên, những hệ thống đó vẫn tồn tại nhiều nhược điểm, chẳng hạn như việc lượng nước cây cần, thời gian sinh trưởng, thu hoạch cho mỗi loại cây là không giống nhau vì thế hệ thống sẽ gặp khó khăn trong quá trình phân phối nước sao cho hợp lý với từng loại cây; hoặc hệ thống cung cấp nước tưới nổi trên mặt đất gây ảnh hưởng đến việc canh tác và độ bền của ống, đồng thời việc thấm nước từ bề mặt đến rễ cây vẫn gây ra thất thoát một lượng nước nhất định mà cây trồng không hấp thụ được.
Với mong muốn khắc phục những nhược điểm trên, TS Lê Quang Thảo, giảng viên khoa Vật lý, Đại học Khoa học Tự nhiên, ĐHQG Hà Nội cùng các cộng sự đã tiến hành nghiên cứu để tìm ra một giải pháp kết hợp ứng dụng những công nghệ mới phục vụ việc tưới nước ngầm trực tiếp đến khu vực rễ cây, đồng thời kết hợp bón phân vào nước tưới một cách tự động nhằm tiết kiệm nguồn nước tưới, giảm sức lao động và quá trình bón phân cho cây trồng.

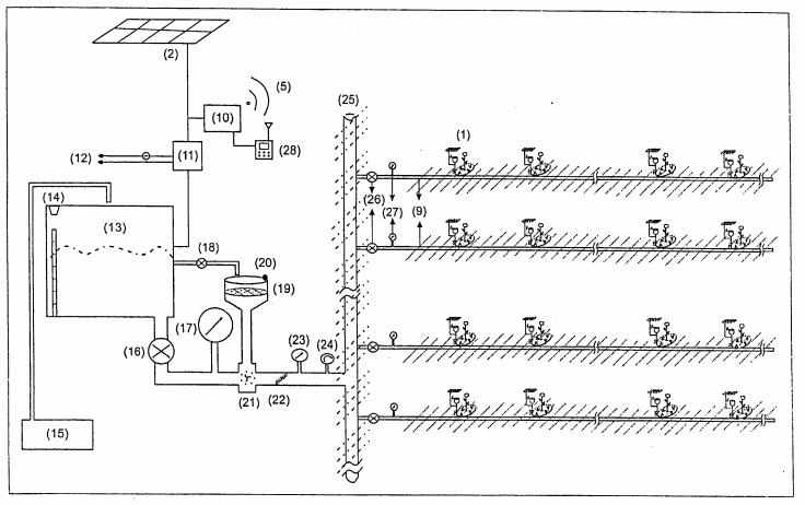
Sơ đồ hệ thống tưới ngầm kết hợp bón phân tự động. Ảnh: Nhóm nghiên cứu
Hệ thống tưới ngầm kết hợp bón phân tự động theo giải pháp này có thể tính toán chính xác lượng nước bốc hơi khỏi mặt đất và lượng nước trong đất xem có đủ để duy trì cho cây trồng có thể sinh trưởng và phát triển hay không, các thông tin này được truyền về khối xử lý trung tâm (xem hình 2, vị trí số 10) để điều khiển công suất các bộ phận cung cấp, điều tiết nước tưới đồng thời bổ sung phân bón theo các thời kì sinh trưởng khác nhau của cây một cách tự động hoàn toàn hoặc người dùng có thể can thiệp thủ công bằng tay.
Bộ phận cung cấp nước gồm bộ điều khiển tự động để điều khiển máy bơm bơm nước lên bể chứa nước có tích hợp cảm biến phát hiện mức nước đảm bảo cho nước dự trữ ở mức độ phù hợp nhất; đi kèm theo là bộ cung cấp nguồn điện bao gồm nguồn năng lượng từ tấm pin năng lượng mặt trời, pin dự phòng và điện lưới, bộ kiểm soát năng lượng pin dự phòng và chuyển đổi nguồn điện.
TS Lê Quang Thảo cũng nhận thấy các ống dẫn nước và các đầu xả tưới được đặt ngầm dưới lòng đất đến từng gốc cây có thể giúp kéo dài tuổi thọ của các đường ống, lượng nước tưới đều phía dưới sẽ giúp cho rễ cây hấp thụ tốt hơn lượng nước và phân bón, không gây ô nhiễm môi trường phía trên mặt đất cũng như không làm ảnh hưởng đến quá trình canh tác phía trên.
Ngoài ra, nhóm nghiên cứu còn tìm ra một hướng đi mới: kết hợp bổ sung phân bón vào nước tưới giúp cây hấp thụ nhanh hơn, tránh lãng phí và không gây ô nhiễm so với bón trên mặt đất, đồng thời tiết kiệm sức lao động. Bộ điều khiển bón phân gồm bình trộn có cảm biến phát hiện phân bón (vị trí số 20) để chứa phân bón bổ sung vào nước tưới, bộ điều khiển van điện xả nước vào bình trộn phân bón (vị trí số 18) để hòa tan phân bón vào nước tưới; trước khi dung dịch phân bón đi vào bộ hòa tan dung dịch phân bón và nước tưới (vị trí số 21) sẽ được màng lọc giữ lại rác và lá cây nhằm hạn chế việc gây tắc ống dẫn nước chính, nước tưới có phân bón sẽ được dẫn đến các ống thứ cấp (vị trí số 9) đưa đến các ống dẫn quanh gốc cây (vị trí số 7); và các đầu xả nhỏ giọt ngầm dưới lòng đất (vị trí số 8).
Hiện nay, hệ thống tưới ngầm kết hợp bón phân tự động theo giải pháp hữu ích có thể được ứng dụng để chăm sóc cây ở các địa hình khác nhau: cỏ ở sân đá bóng; các vùng đất dốc, ruộng bậc thang; tưới cây công cộng ở các thành phố; phun thuốc diệt cỏ cho các nông trường trồng cây ăn quả…
Nghiên cứu này khởi động từ năm 2017 và đã được Cục Sở hữu trí tuệ (Bộ Khoa học và Công nghệ) cấp bằng độc quyền giải pháp hữu ích số 2-0002107 công bố ngày 25/9/2019.
Anh Thư
(Bài viết được phối hợp thực hiện bởi Cục Sở hữu trí tuệ và Báo Khoa học và Phát triển)
Nguồn : http://noip.gov.vn/web/guest/hoat-ong-shcn-trong-nuoc/-/asset_publisher/7xsjBfqhCDAV/content/he-thong-tuoi-ngam-ket-hop-bon-phan-tu-ong?fbclid=IwAR3vpoYXr6lRzShIle6nr513ATaDJQp6yEV0Kph25fzl6HtjB617r8vKe0c